






一、機組主要特點
YK系列單級離心式冷水機組,采用R134a環保制冷劑循環系統,標準設計冷量可覆蓋300--3000冷噸。在結合了最新空氣動力學設計的閉式葉輪,開式電機驅動,工業級彩色控制中心和多種可選擇的材料及靈活的部件組合的等先進設計理念下,使機組的可靠性高效性尤其對實際使用環境變化的適應性上有卓越的體現。
安全可靠
1. 壓縮機/電機/驅動裝置/換熱器/控制中心等核心部件的設計制造檢測均采用工業級標準
2. 單級離心壓縮機的使用在滿足冷水機組的各種變工況運行要求的同時時,減少內部運行部件以實現簡潔高效地運行。
3. 開式電機驅動,實現電機的風冷冷卻,制冷劑與電機部件無直接接觸,避免電機故障引起的制冷劑系統整體破壞。
4. 各種可選換熱管材質,適應現場的實際運行條件,實現機組長期安全連續運轉。
5. 低至10%負荷的熱氣旁通可選配置,使機組在極低負荷時仍保持不停機運行
6. 低壓變頻驅動裝置的“快速啟動”可選配置,使機組在斷電重啟后最快3分鐘后達到設定的冷凍水出水溫度
高效節能
1. 后彎式葉輪的空氣動力設計帶來很高的壓縮效率。
2. VGD 的運用使壓縮機的部分負荷效率得到極大的改善,優化了機組的IPLV/NPLV性能
3. 高效電機的運用對整機的滿載和部分負荷效率都有提升
4. 降膜式蒸發器及噴淋裝置的專利設計在最大限度地減少制冷劑使用量的同時,強化了蒸發器的傳熱效率
5. 內外強化型換熱管,增強了制冷劑和水側的換熱能力
6. 積累成千上萬臺離心式冷水機組的運行經驗,優化一體化的負荷控制核心算法,使定頻/變頻或滿載/部分負載都有完美的體現
變工況無縫適應
1. 可選的VSD驅動,綜合機組預導流葉片的控制,使機組在高低壓頭達到最高的運行效率
2. 最低12.8°C的冷卻水進水技術,最高21°C的蒸發器出水機組,使機組廣泛應用于各種特殊應用場合
3. 自動控制的可變節流裝置,在各種運行狀態下保證蒸發器的準確供液量,既滿足換熱需要,又保證壓縮機的運行安全
4. 可選的運行模式,使同一臺機組實現制冷/制熱/熱回收等多工況切換運行
二、機組說明
概述
機組的設計,生產和測試遵照國際質量保證體系ISO9001:2000,性能完全符合GB19577(中國能源效率等級最低COP要求),并通過AHRI550/590標準認證。
機組使用R134a制冷劑,冷量范圍為300--3000冷噸。驅動電源為380V/3Ph/50Hz,各種中低電壓可選。
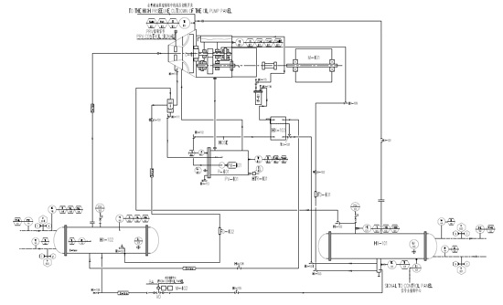
每臺機組在工廠完成所有部件的組裝,包括蒸發器、機載啟動柜、冷凝器、過冷器、壓縮機、開式電機、潤滑系統、OptiView 控制中心以及整裝機組內所有的接管和敷線。機組發貨前完成整機防護噴漆以及所需部件保溫。
隨機提供機組首次充注的制冷劑和潤滑油,或者根據客戶要求運輸到現場完成充注。
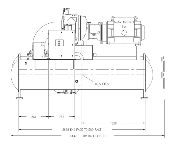
壓縮機
單級離心式閉式鑄鋁葉輪,設計制造符合動態平衡要求,完成超速測試以保證葉輪運行安全穩定,振動小,噪聲低。鋁合金材質的徑向軸承和止推軸承,自重小,負載能力強。整個軸系還包括經過熱處理的合金鋼驅動軸和葉輪軸。蝸殼垂直環形接合,運行組件可拆裝。壓縮機殼體的標準設計工作壓力為16.2MPa表壓,測試壓力為 24.5MPa表壓,完全滿足多工況運行的冷水機組的實際使用要求。
特殊設計的單螺旋齒輪帶冕狀齒,在任何時候都有一個以上的齒嚙合,使壓縮機的負荷能均勻分布、低噪聲運轉。每個齒輪有單獨的軸頸和止推軸承,避免葉輪和電機的作用力。卡式軸封裝在雙波紋管內,雙重密封。在壓縮機頂部有一個重力供油式貯油槽,當電源發生故障機器逐漸停轉時,以提供軸承等部件的緊急潤滑。
預導流葉片可以在最大制冷量和最小制冷量之間調節機組負荷。按照AHRI 550/590 標準,機組可以在低冷卻水溫時實現部分負荷運行。該預導流葉片的控制由外置的高精度電動調節器自動完成,以符合現場實時的冷凍水出水溫度要求。
OptiSoundTM控制裝置
OptiSoundTM是為離心式冷水機組而開發的專利設計,可顯著降低機組的運行噪聲,擴展機組的運行范圍并改善機組性能。OptiSoundTM裝置通過持續監測壓縮機排氣狀態,優化擴壓器通道大小,使來自葉輪的氣流更平穩。這一創新的技術可平均減小機組噪聲7dBA,對于大冷量機組甚至可達13dBA。同時還能使機組部分負荷時的噪聲水平低于滿負荷。
另外,OptiSoundTM控制裝置可以擴展冷水機組的運行范圍。在非設計工況下,尤其是機組在負荷很小但只有很少或沒有冷卻水溫降低的時候,OptiSound可以通過減小擴壓器的失速區以優化性能,使機組運行更穩定,更高效。
由于OptiSound杰出的運行效果在高壓頭應用的所有負荷點均是顯而易見的,Johnson Controls推薦離心式冷水機組在高冷卻水溫(高壓頭)或低負荷定冷卻水溫的應用中使用該裝置。其在P,H,K壓縮機上為標準配置。
制冷劑
YK采用HFC-134a環保制冷劑,臭氧消耗潛能值(ODP)為零。根據蒙特利爾協議,沒有淘汰期限。
另外蒙特利爾協議規定發達國家在2020年之后不得為新生產的冷水機組選擇HCFC制冷劑;發展中國家在2030年之后不得為新生產的冷水機組選擇HCFC制冷劑。現在絕大多數發展中國家正在加速淘汰HCFC制冷劑。
潤滑系統
通過外置的變頻油泵提供壓縮機軸系的軸承、齒輪和軸封所需的潤滑油。根據機組運行狀態或者待機狀態的變化,變頻油泵及其控制裝置自動調整供油量,確保任何狀態下各部件都有足夠的潤滑。在壓縮機運行或者停機過程中,該變頻油泵將提前啟動運行。
壓縮機蝸殼內部配有一個輔助的貯油槽,以便在電源發生故障時提供軸系逐漸停轉時的潤滑。貯油槽裝置內包括一臺功率為2HP的浸入式變頻油泵和一個3kW的油加熱器。恒溫控制的油加熱器用來消除油槽中混入的制冷劑。貯油槽的設計符合相關的壓力容器規范,并由國家認可的測試機構認證其安全性。
外置彈筒式油過濾器,其可更換濾芯達0.5微米級(約1800目),并配有檢修閥。
在進入壓縮機進行部件潤滑之前,潤滑油由一制冷劑冷卻的油冷卻器完成降溫,不需要現場提供冷卻水降溫潤滑油。油冷卻器的油側裝有檢修閥。
通過自動回油系統把殘留在蒸發器中的潤滑油回收到潤滑油路中,既保證蒸發器的換熱效果,又降低潤滑油的消耗。
潤滑油路系統的安裝和測試工作全部在工廠完成。
在主機啟動之前、運行期間和逐漸停轉階段,潤滑油由變頻驅動式油泵壓入各軸承、齒輪和旋轉面。在壓縮機頂部有一個重力供油式貯油槽,當電源發生故障機器逐漸停轉時,由它提供潤滑。
電機驅動裝置
壓縮機電機標配為開式防滴露的鼠籠感應式電機,設計轉速2975RPM。
電機配有D型法蘭,與壓縮機的外殼直接相連。這種獨特的設計使電機與壓縮機聯接堅固,保證了電機和壓縮機軸的工廠定位精度高,現場振動小。
電機軸通過柔性圓盤聯軸器與壓縮機軸系相聯。聯軸器是全金屬結構,無磨損件,壽命長,并且無潤滑要求、運行維修量少。
對于采用遠置啟動柜的機組,為現場接線準備了一個大的端子接線盒,檢修蓋用墊圈密封。每臺機組均配備過載/過電流互感器(機載啟動柜的機組的接線描述,請參考選項部分)。
閉式電機燒毀后會對冷水機組造成災難性的破壞,整臺機組必須徹底清潔,并要更換制冷劑后方可使用。YK采用風冷式電機,從而避免了這種危險。制冷劑根本不會與電機接觸,避免了對冷水機組其它部分的污染。保險公司在對大型空調設備保險時,通常風冷式電機的保險費要比制冷劑冷卻的閉式電機低得多。
蒸發器
蒸發器采用降膜式殼管換熱器,制冷劑側的設計工作壓力為16.2MPa表壓。筒體用碳鋼板卷焊而成,碳鋼管板焊在筒體兩端,鉆孔并修整后與換熱管完成組裝,換熱管的支撐板間距不超過1.2米。制冷劑側的設計、測試和銘牌符合ASME 鍋爐和壓力容器規范第一部分第VIII節以及中國GB150/GB151壓力容器規范。
標配的換熱管為內、外壁強化傳熱的高效銅管,但每個支撐處的外表面光滑,保證了在支撐板處最大的管壁厚度,增強可靠性。每根換熱管在管板處脹管,以免泄漏;每根換熱管可以單獨更換。管內水流速度不超過3.6米/秒,以控制壓降及避免換熱管劇烈振動。筒體的兩側各安裝一個液位視鏡,幫助確認合適的制冷劑充注量。筒體的上部和兩側均有吸氣擋板,以防止液態制冷劑進入壓縮機。蒸發器標配雙安全閥,滿足GB25131規范。
可拆卸式水箱,方便換熱管清洗和更換,每個水箱有排污和放空口并配有悶頭。水接管安裝HG20615標準法蘭,便于現場接管。
冷凝器
冷凝器是殼管式換熱器,制冷劑側的設計工作壓力為16.2MPa表壓。筒體用碳鋼板卷焊而成,碳鋼管板焊在筒體兩端,鉆孔并修整后與換熱管完成組裝,換熱管的支撐板間距不超過4英尺。制冷劑側的設計、測試和銘牌符合ASME 鍋爐和壓力容器規范第一部分第VIII節以及中國GB150/GB151壓力容器規范。冷凝器標配雙安全閥,滿足GB25131規范。
標配的換熱管為內、外壁強化傳熱的高效銅管,但每個支撐處的外表面光滑,保證了在支撐板處最大的管壁厚度,增強可靠性。每根換熱管在管板處脹管,以免泄漏;每根換熱管可以單獨更換。管內水流速度不超過3.6米/秒,以控制壓降及避免換熱管劇烈振動。
冷凝器擴壓裝置為可選的專利設計,不僅具備排氣折流板的基本功能,還可以進一步降低冷凝器壓降,提高機組效率。在冷疑器殼體的底部,有一個內置式過冷器,它為液態制冷劑提供高效的過冷,從而提高系統的制冷系數。
可拆卸式水箱,方便換熱管清洗和更換,每個水箱有排污和放空口并配有悶頭。水接管安裝HG20615標準法蘭,便于現場接管。
制冷劑流量控制
蒸發器的制冷劑供液由電驅的可變節流裝置來完成,使機組的卸載能力,變工況適應能力和控制精度都大大優于固定孔板式供液裝置。
啟動柜
根據項目現場電源輸入條件,提供低壓或中高壓機械電子啟動柜。
彩色圖像顯示控制中心
約克(YORK)公司及業務介紹
約克(中國)商貿有限公司-江森自控公司的成員,其設施效益業務在全球125個國家擁有超過1300個銷售和服務辦事處,12,0000名員工,是全球建筑市場和暖通空調與冷凍行業的翹楚!
約克品牌產品應用范圍極其廣泛,包括民用、商用及工業冷凍設備三大類,分別應用于世界最高大廈、最深海洋、以至舉世聞名的石油、醫藥、太空中心、微電子工業系統,均可滿足客戶不同層次的需求。
約克/江森自控在無錫和廣州建有生產暖通空調及制冷設備的工廠,并于2004年在無錫設立亞洲研發中心。今天,約克品牌產品的銷售與服務網絡以上海、北京、廣州、杭州、南京、濟南為中心,輻射整個中國市場,通過遍布全國的近50個銷售辦事處與維修服務中心為客戶提供完善服務。著名的國家大劇院、北京金源時代購物廣場、酒泉衛星發射中心、上海浦東國際機場、上海環球金融中心、廣州大學城、廣州太平洋中心等地標性建筑也都采用了約克品牌的暖通空調設備。
約克/江森自控一貫致力于健康概念,針對目前普遍存在的室內空氣品質問題,率先推出獨創的IAQ空氣品質監測技術,配合全球獨一無二的納米級TiO2健康空氣殺菌技術,確保室內空氣新鮮健康。
上海煜柯銷售約克York水冷離心式冷水機組,提供螺桿冷水機組,離心式冷水機組,模塊機組,風機盤管等制冷空調解決方案。